シンクロ受信器 LRシリーズ
概要
シンクロ発信機からの電気信号を受信し、遠隔で水位、ゲート開度等を表示します。
外観

特徴
- 1針式のほか、2針式もあります。
- 接点付きの内蔵リミットスイッチはヒステリシスの少ない非接触型光電式です。
- ほかに差動シンクロ型(偏差計・ゲート片上がり防止装置)もあります。
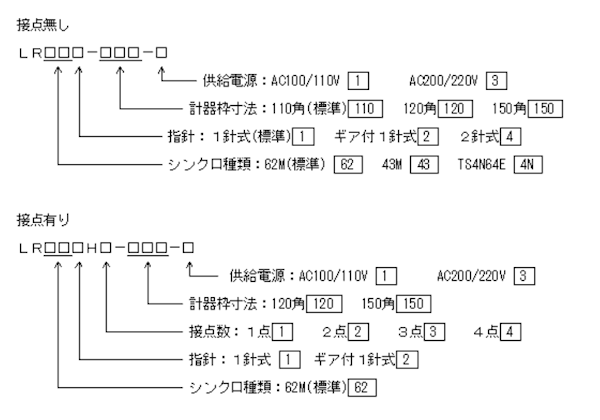
型式

仕様
| 精度 | ±0.5%F.S | |
|---|---|---|
| 指示精度 | ±2.0° | |
| 環境条件 | 周囲温度 | -10℃~+50℃ |
| 相対湿度 | 30~90% | |
| 外観塗装色 | N1.5 半ツヤ | |
| 重量 | 2kg | |
外形図 ( LR621-110 )


